lemon-mirror:
Home >> Volkswagen >> 1985 >> Quantum GL, 1.6 H >> Repair and Diagnosis >> Engine Performance >> System >> Fuel Injection System - Diesel >> Description

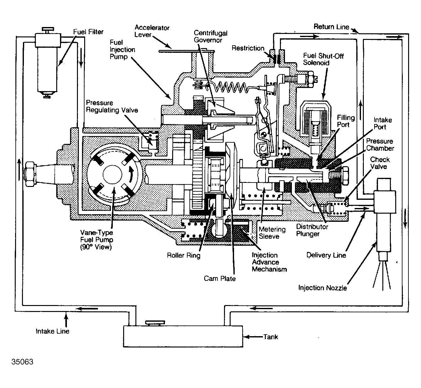
Fuel Injection System - Diesel: Description

Diesel fuel injection systems consist of fuel tank, fuel filter, distributor-type injection pump, glow plugs, throttling pintle injection nozzles, and centrifugal governor. See Figure .

Vane-type fuel pump, built into injection pump, supplies fuel from tank to fuel filter and then to injection pump. Injection pump supplies fuel to nozzles under high pressure, according to firing order (1-3-4-2). Excess fuel is returned to fuel tank by return lines.