lemon-mirror:
Home >> Volvo >> 1974 >> 164 Automatic Trans >> Repair and Diagnosis >> Engine Performance >> Fuel Delivery >> BOSCH AFC/MPC Fuel Injection Systems >> Description

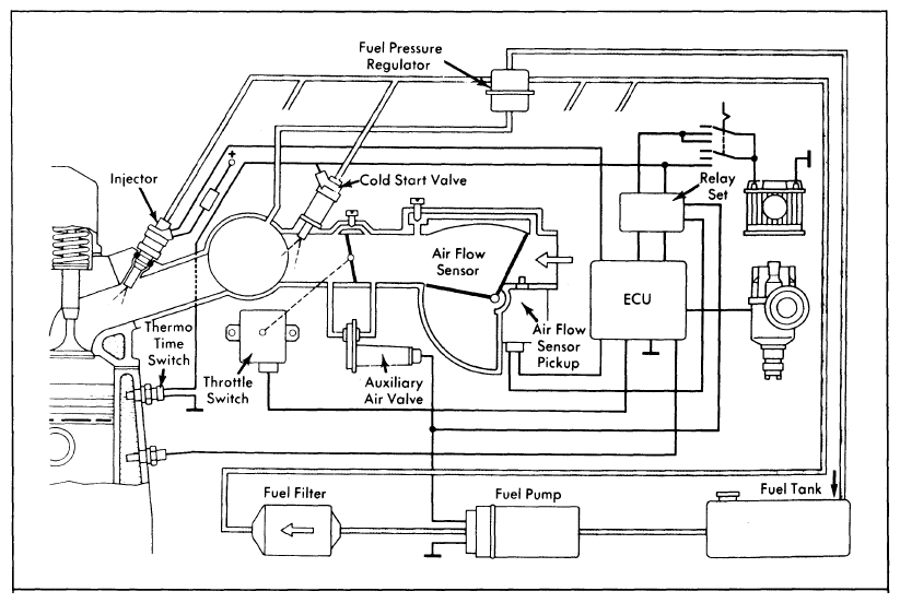
BOSCH AFC/MPC Fuel Injection Systems: Description

The Bosch Air Flow Controlled (AFC) and Manifold Pressure Controlled (MPC) fuel injection systems that are very similar in construction and components. The main difference is that the AFC system uses an air sensor flap with a pickup and a relay set to control the amount of fuel injected into the engine. See Figure and Figure.

The MPC system uses manifold pressure and triggering contacts, in the distributor, to control the amount of fuel injected into the engine. Both systems measure the volume of air going into the engine. The MPC system does this by measuring pressure changes in the manifold while the AFC system measures air flow through the intake manifold.