lemon-mirror:
Home >> Volvo >> 2008 >> XC70 >> Repair and Diagnosis >> Engine Performance >> Engine Control Systems >> Electrical Modules And Components - Design And Function - 1 Of 5 >> Brake Control Module (BCM) (2008-2012) >> Function >> Abs Control

Abs Control

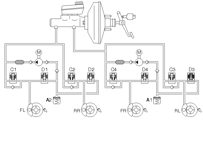
No braking 

Fig 1: Identifying ABS Control
GLL106645Courtesy of VOLVO CARS CORPORATION

The brake system is not actuated if the driver is not braking the vehicle. In other words, the master cylinder is in its home position and the connection between the brake fluid reservoir and the rest of the hydraulic system is open. The system is then totally depressurized. In the valve block of the hydraulic unit, the hydraulic valves are in their home position, that is to say the intake valves are open and the outlet valves are closed.

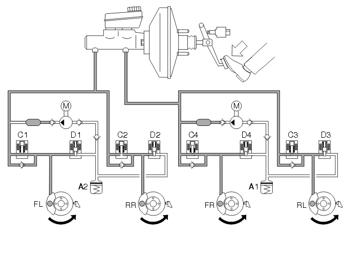
Braking without the ABS function 

Fig 2: Identifying Braking W/O ABS Function
GLL106647Courtesy of VOLVO CARS CORPORATION

When the brake pedal is depressed, pedal force is transferred to the master cylinder's pistons via the brake servo and the brake light switch is actuated. The primary and secondary piston in the master cylinder then move forward, closing the openings to the brake fluid reservoir. The hydraulic pressure in the two brake circuits increases, actuating the pistons in the brake calliper, which presses the brake lining toward the brake discs.

When the brake pedal is released, the pistons in the master cylinder return to their home position. The connection to the brake fluid reservoir is opened and the brake system becomes depressurized. The pistons in the brake calliper return to their home position with the help of the sealing rings.

Braking with the ABS function 

Fig 3: Identifying Braking W/ ABS Function
GLL106649Courtesy of VOLVO CARS CORPORATION

When a wheel starts to lock up while braking, the brake control module (BCM) closes the intake valve of the relevant brake circuit to cut off the supply of brake fluid from the master cylinder. This prevents the hydraulic pressure from increasing further regardless of the pressure in the master cylinder (pressure holding, see right front wheel -FR). The hydraulic pump is started at the same time.

If the wheel still tends to lock up, the outlet valve is opened in order to release brake fluid back to the accumulators, resulting in a reduction in the pressure in the brake circuit (pressure dumping, see left front wheel -FL). This reduces hydraulic pressure as well as brake force, resulting in wheel acceleration. The hydraulic pump returns brake fluid from the accumulators to the master cylinder.

Once acceleration is sufficient, the brake control module (BCM) closes the outlet valve and opens the intake valve in order to increase hydraulic pressure. During the pressure build-up phase, the necessary fluid volume is supplied by the master cylinder and the pump if the accumulators contain brake fluid. Since the volume of fluid supplied to the brake circuit is usually greater than the volume released back to the accumulators from the brake circuits, the accumulators will in principle only compensate for volume tops on the induction side of the pump. The pump returns the brake fluid from the low pressure accumulators to the master cylinder or the brake circuits depending on the position of the intake valves.

When the pump is operating, brake pedal position is raised and lowered (pulses). This condition is normal and serves to warn the driver that ABS control is active.

The hydraulic pump runs for approx. 1 second after the conclusion of ABS control to ensure that the accumulators have been emptied.