lemon-mirror:
Home >> Volvo >> 2011 >> S60 >> Repair and Diagnosis >> Brakes >> Traction Control >> Brake Control System - Design And Function >> Brake Control Module >> Brake Control Module (BCM) [2011-2018] >> Function >> AYC Function, Oversteering

AYC Function, Oversteering

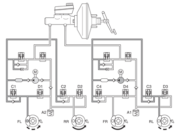
GLL154874Courtesy of VOLVO CARS CORPORATION

Oversteering, which is when the vehicle turns to a greater degree than the steering wheel has been turned, is an extremely dangerous situation that is hard for the average driver to control. If not remedied, oversteering can cause the vehicle to start spinning out of control.

In the example above, the vehicle makes a right-hand turn and oversteers. To counteract the oversteering, the DSTC/ESC system closed the SV valve (separation valve), opened the ESV valve (Electronic Shuttle Valve) and started the pump. Intake valve (C1) remains open while the other intake valves are closed. As a result, the brakes are applied to the left front and rear wheels. In the event of oversteering, the Brake Control Module (BCM) sends a request for torque reduction to the Engine Control Module (ECM) via CAN.