lemon-mirror:
Home >> Volvo >> 2012 >> C70 >> Repair and Diagnosis >> Engine Performance >> System >> Electronics - Design And Function - 2 Of 4 >> Engine Control Module (ECM) (B5244S4; 2006-2007) >> Function >> Regulating The Cruise Control

Regulating The Cruise Control

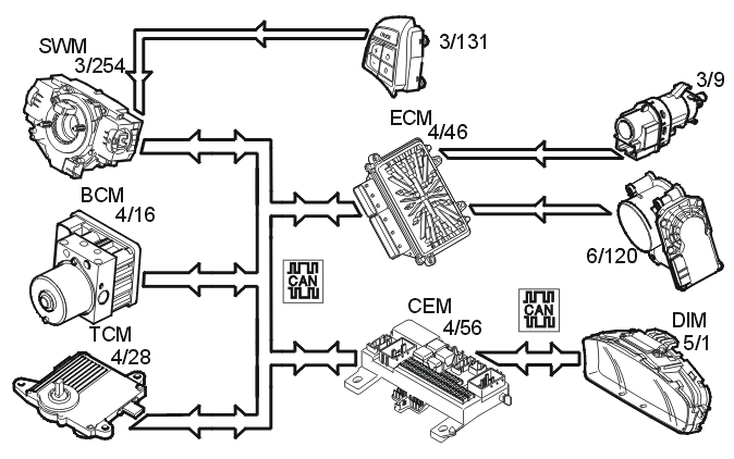
Fig 1: Identifying Cruise Control
GLL141852Courtesy of VOLVO CARS CORPORATION

The cruise control function is an example of distributed functionality.

The following components are used when regulating the cruise control:

To activate cruise control the function must be switched on using the "CRUISE" button. A lamp lights up in the driver information module (DIM).

The driver activates the function by pressing the SET+ or SET- button. A message is then transmitted via the low speed side of the Controller area network (CAN) to the central electronic module (CEM) which then transmits the message on via the high speed side of the Controller area network (CAN) to the engine control module (ECM).

The engine control module (ECM) controls the throttle angle so that a constant speed is maintained using the vehicle speed signal from the Brake Control Module (BCM). The transmission control module (TCM) also receives a message indicating that cruise control is active via the Controller area network (CAN), so that the transmission follows certain shifting patterns when the cruise control is active.

If the accelerator pedal (AP) is depressed the speed increases as normal and then resumes to the stored value when the driver releases the accelerator pedal (AP) again.

The engine control module (ECM) continually stores the speed. If the cruise control is disengaged, if for example the driver depresses the brake pedal, the previous speed can be resumed by pressing the "RESUME" button.

Cruise control cannot be activated at speeds below 30 km/h.

Cruise control is disengaged: