lemon-mirror:
Home >> Volvo >> 2012 >> XC90 Base, FWD >> Repair and Diagnosis >> Electrical >> Charging Systems >> Electrical Systems - System Overview >> Rear Electronic Module (Rem) (2003-2004) >> Function >> Cargo Compartment Lighting

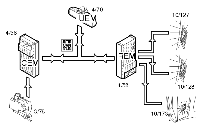
Cargo Compartment Lighting

Fig 1: Cargo Compartment Lighting Input And Output Signals
GLL106070Courtesy of VOLVO CARS CORPORATION

The cargo compartment lighting is activated when the trunk lid is opened. The central electronic module (CEM) (4/56) receives a signal from the lock (3/78) in the trunk lid. The central electronic module (CEM) transmits the information via the Controller area network (CAN) to the rear electronic module (REM) (4/58) about the status of the trunk lid. A request for cargo compartment lighting is also sent from the upper electronic module (UEM) (4/70) to the rear electronic module (REM). The lamps (10/173 (XC90)) are then powered directly from the rear electronic module (REM).

For the XC90, the roof lamp in the cargo compartment also lights.