lemon-mirror:
Home >> Volvo >> 2012 >> XC90 Base, FWD >> Repair and Diagnosis >> Transmission >> Automatic Trans >> Electrical Components - Design And Function >> Supplemental Restraint System Control Module (SRS) (2005-2014) >> Function >> Side Impact

Side Impact

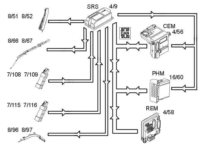
Fig 1: Identifying Side Impact / SRS System Communication Links & Components
GLL146641Courtesy of VOLVO CARS CORPORATION

In event of a side-on collision, the side impact sensors (7/108, 7/109, 7/115 and 7/116) on the left and right-hand sides evaluate the force of the collision pulse. If the collision pulse is powerful enough, the level of the acceleration signal from the side impact sensors will exceed the calculated activation level for the collision protection system in the supplemental restraint system module (SRS) (4/9).

The control module also requires a further acceleration sensor, either from the acceleration sensors in the control module or from another side impact sensor. If the signal from the collision sensor meets the conditions for activation of the side impact airbags (8/51 and 8/52) and/or inflatable curtains (8/66 and 8/67) (8/96 and 8/97 on the 7 seater XC90 only), the control module sends a current pulse to those side impact airbags and/or inflatable curtains that are to be deployed. The side impact protection system will only be deployed on the side where the impact is registered.

The activation level of the side impact protection system depends on the vehicle speed and whether any of the front doors are open during the collision. The central electronic module (CEM) (4/56) transmits information about vehicle speed on the controller area network (CAN). The rear electronic module (REM) (4/58) transmits information about the status (open or closed) of the left and right-hand front doors.

The control module also transmits a collision signal on a directly connected cable to the central electronic module (CEM) and the phone module (PHM) (16/60), so that these control modules can take certain actions.

A collision status signal is also sent to the phone module (PHM) and the central electronic module (CEM) via the controller area network (CAN).