lemon-mirror:
Home >> Chrysler >> 2002 >> Prowler >> Repair and Diagnosis >> Engine Performance >> Fuel Delivery System >> Control Valve >> Operation

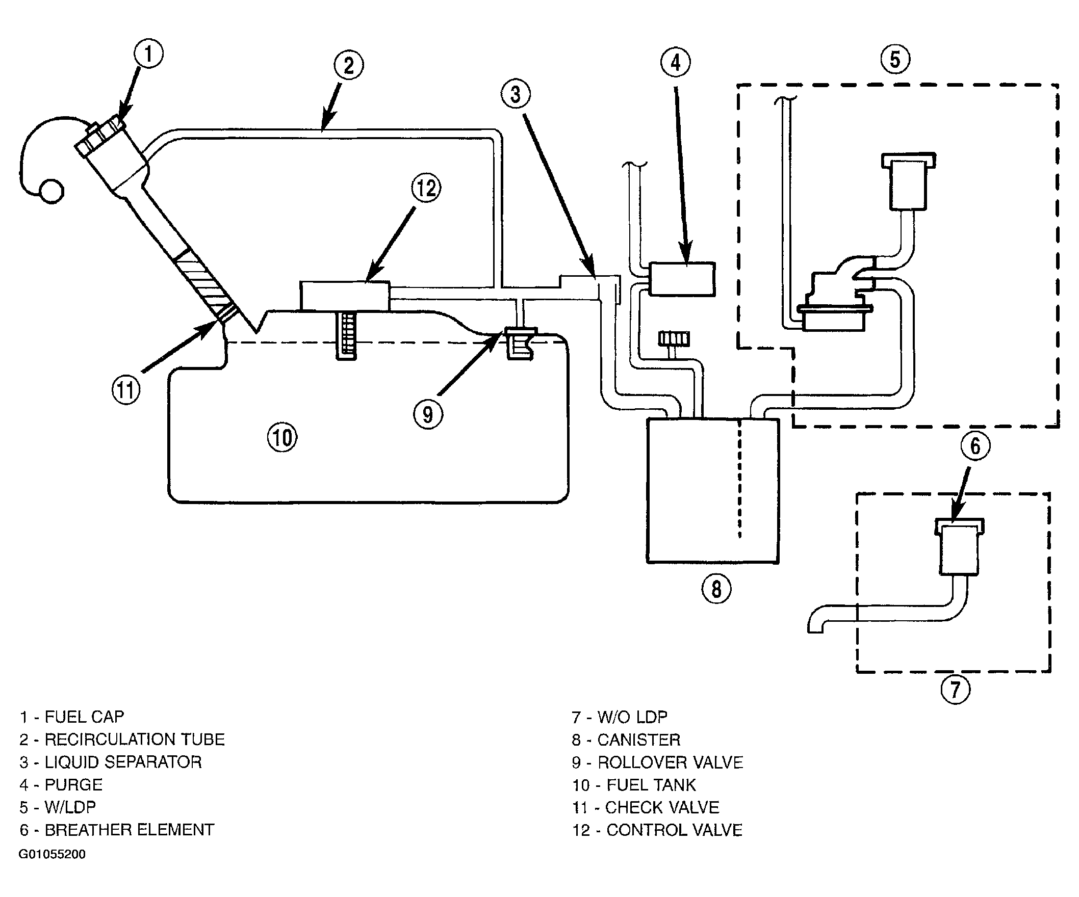
Control Valve: Operation

The valve controls the fuel fill rate and set the fuel level in the fuel tank. It also allows the proper operation of OBDII leak detection monitor. It prevent liquid fuel carry over into the EVAP system (Fig 1).

Fig 1: ORVR System Schematic Diagram
G01055200Courtesy of DAIMLERCHRYSLER CORP.