lemon-mirror:
Home >> Land Rover >> 1992 >> Range Rover Base >> Repair and Diagnosis >> Brakes >> Traction Control >> Anti-Lock >> Description >> Component >> Notes

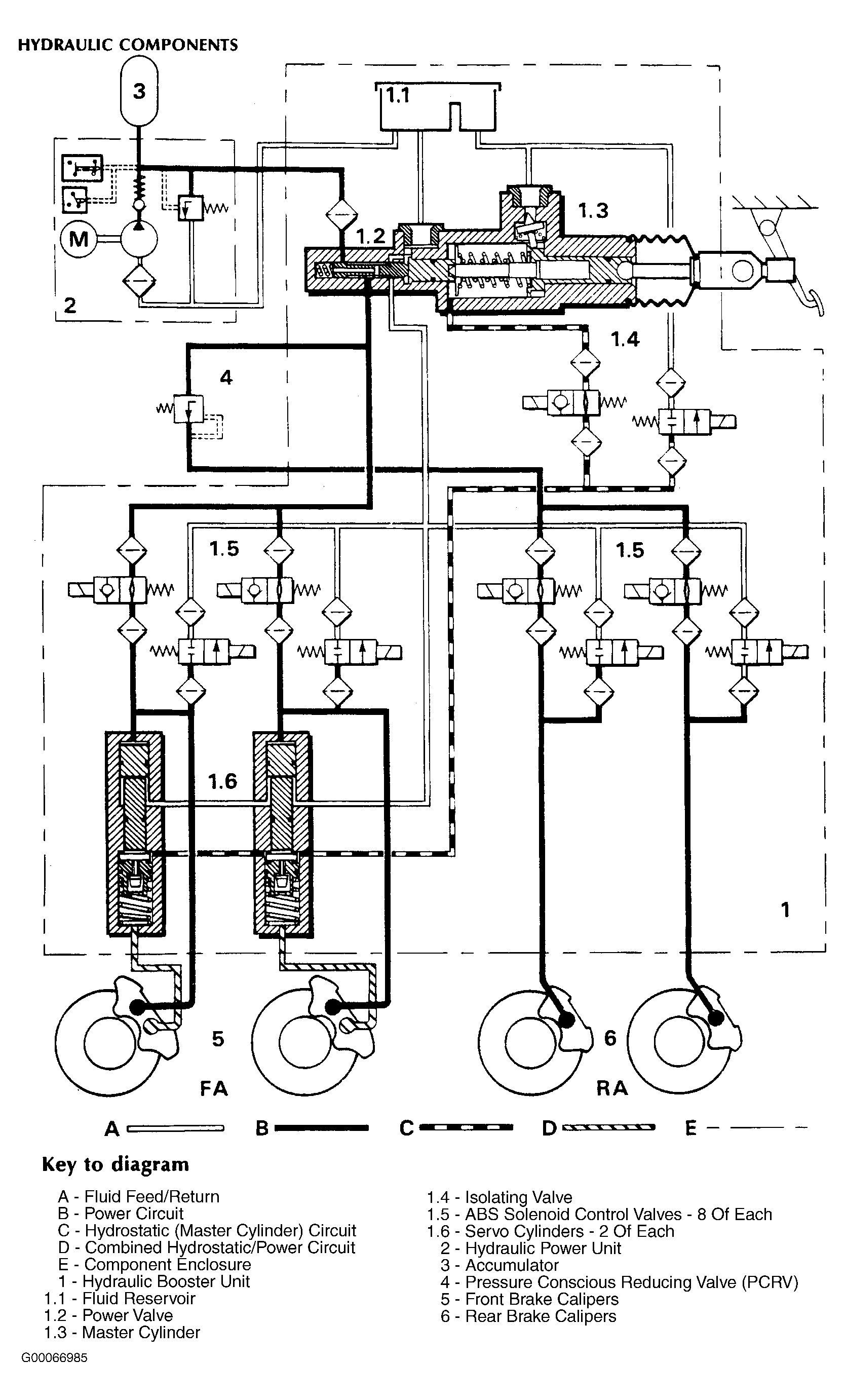
Traction Control: Anti-Lock: Description: Component: Notes

NOTE: Numbers in title parenthesis refer to items identified by those numbers in illustration. See Figure .